特征
●1.2A输出电流
●12Vp-p输出电压
●宽功率范围:
−单电源:+7V至+15V
−双电源:±3.5V至±7.5V
●完全保护:
−热关机
−可调电流限制
●输出禁用控制
●17MHz增益带宽产品
● 50V/μs转换速率
● 1MHz全功率带宽
●热增强型HTSSOP-20功率板组件
应用
●电力线通信
●蓄能器驱动阀
●电源
●测试设备
●TEC驱动程序
●激光二极管驱动器
说明
OPA561是一种低成本,大电流运算放大器,能够驱动高达1.2A脉冲到无功负载。这种单片集成电路在高要求的线载波通信、激光二极管驱动器和电机控制应用中提供了高可靠性。高转换率提供了1MHz的全功率带宽和良好的线性度。
OPA561可在7V至15V范围内的单电源或±3.5V至±7.5V的双电源供电,以实现设计灵活性。在单电源操作中,输入共模范围延伸至地面以下。在最大输出电流下,宽输出摆幅提供12Vp-p的能力,标称15V电源。
OPA561具有内部保护,可防止过热和电流过载。此外,OPA561的设计提供了一个准确的,用户选择的,电流限制。使用低功率电阻器/电位计或DAC(数模转换器),可将电流限制从0.2A调整到1.2A。电流控制回路的高速特性即使在脉冲负载条件下也能提供精确性。
启用/状态(E/S)引脚执行两个功能:可对其进行监控,以确定设备是否处于热关机状态(低激活状态),还可以强制低电平以禁用输出,断开负载。
OPA561有微型HTSSOP-20 PowerPAD电源包。这种表面贴装封装是热增强的,具有非常低的热阻。在扩展的工业温度范围−40C到+125C范围内指定操作。

注意:针脚1、10和11-20不是已连接.PowerPAD必须连接到V−。
典型特征
TCASE=+25°C,VS=15V,E/S启用,除非另有说明。






应用程序信息
图1显示了OPA561作为基本的非转换放大器连接。然而,OPA561几乎可以用于任何运算放大器配置。
电源端子应使用低串联阻抗电容器旁路。建议使用钽和陶瓷类型的平行技术。电源接线应具有低串联阻抗。

电源
OPA561可在单电源(+7V至+15V)或双电源(±3.5V至±7.5V)下工作,性能优异。电源电压不需要相等。例如,正极电源可以设置为10V,负极电源设置为–5V,反之亦然。在整个工作电压范围内,大多数行为保持不变。典型特性中显示了随工作电压显著变化的参数。
可调限流
通过控制ILIM的输入,OPA561的准确、用户定义的电流限值可以从0.2A设置到1.2A别针。不像其他设计使用功率电阻串联输出电流路径,OPA561内部感应负载。这样就可以用低功率元件设置电流限制。相比之下,其他设计需要一个或两个昂贵的功率电阻器,可以处理全部输出电流(在本例中为1.2A)。
限流精度
独立的电路监控正负电流。每个输出都与由外部限流电阻器(或电压)设置的单个内部基准进行比较。OPA561采用了专利电路技术,以实现精确和稳定的电流限制。输出电流限制在1A电流限制上的精度高达5%。由于内部匹配限制,正负电流限制可能略有不同。但是,这些值通常在彼此的10%以内。
设置电流限制
将ILIM销打开可能会损坏零件。连接ILIM直接对V−编程设定最大输出电流限制,通常为1.2A。根据等式1,调整电流限制(ILIM)的最简单方法是使用连接在ILIM引脚和V−之间的电阻器或电位计:

这个外部电阻决定了一个小的内部电流来设置期望的输出电流限制。或者,可以通过向ILIM管脚施加电压来设置输出电流限制。图2显示了OPA561电流限制的简化示意图。

启用/状态(E/S)引脚
Enable/Status引脚提供两种独特功能:1)通过强制引脚降低输出禁用;2)通过监测引脚电压水平,实现热关机指示。这些功能中的一个或两个可以在同一个设备上使用。对于正常操作(输出启用),E/S触针必须拉高(至少高于V−)2V。连接在E/S引脚和V−之间的小值电容器可能适合噪声应用。为永久启用OPA561,E/S引脚可通过402kΩ上拉电阻器连接至V+。
输出禁用
停机触针与负极电源(V-)有关。因此,在单电源和双电源应用中,停机操作略有不同。
在单电源操作中,V−通常等于公共接地。因此,停机逻辑信号和OPA561的停机引脚参考相同的电位。只需将OPA56的逻辑连接在一起。电压电平<0.8V时会发生关机。OPA561在逻辑电平>2V时启用。
在双电源操作中,逻辑引脚仍然参考逻辑接地。但是,OPA561的停机销仍参考V−。为了关闭OPA561,逻辑信号的电压电平需要使用光耦进行电平偏移,如图3所示。

要停用输出,E/S触针拉低,不高于V−0.8V。此功能可用于在空闲期间节省电力。关闭输出的典型时间是50ns。要使输出返回启用状态,应将E/S触针拉至至少高于V−2.0 V。通常,输出在3μs内启用。应注意,将E/s引脚拉高(输出启用)不会禁用内部热关机。
确保微控制器的兼容性
并非所有的微控制器在通电或复位后输出相同的逻辑状态。例如,8051型微控制器在其端口上输出逻辑高电平,而其他型号在复位后用逻辑低电平供电。
在图3所示的配置(a)中,关机信号施加在光耦内光电二极管的阴极侧。高逻辑电平使OPA561被激活,低逻辑电平使OPA561关闭。在图3的配置(b)中,逻辑信号施加在阳极侧,高电平使OPA561关闭,低电平使运算放大器工作。
过流标志
OPA561具有过流状态标志(CLS,引脚9),可以监控该标志,以查看负载是否超过电流限制。过流限制标志的输出信号与标准逻辑兼容。CLS信号参考V−。电压水平低于(V−)+0.8V表示正常工作,高于(V−)+2表示OPA561处于电流限制中。只要OPA561的输出在电流限制内,标志就高。在非常低的信号频率下,通常<1kHz,同时监测电流上限(源极电流)和电流下限(下沉电流)。在频率>1kHz时,由于内部电路限制,电流上限的标志输出信号延迟并缩短。电流下限的标志信号不受此行为的影响。随着信号频率进一步增加,引脚9上只输出电流下限(陷波电流)。
输出级补偿
功率运算放大器应用中常见的复杂负载阻抗会导致输出级不稳定。对于正常操作,通常不需要输出补偿电路。然而,如果打算将OPA561驱动到电流极限,则可能需要R/C网络(缓冲器)。当驱动大的电容性负载(>1000pF)或感性负载(电机、通过长电缆与放大器分离的负载)时,缓冲电路也可以提高稳定性。通常,3Ω至10Ω与0.01μF至0.1μF串联即可。某些负载可能需要电路值的某些变化。
输出保护
无功和电动势产生负载可以将负载电流返回到放大器,导致输出电压超过电源电压。从输出端到电源的箝位二极管可以避免这种损坏情况,如图4所示。建议使用连续额定值为3A或更大的肖特基整流二极管。

热防护
OPA561有热感应电路,有助于保护放大器不超过温度限制。OPA561中消耗的功率会导致结温升高。当模具温度达到大约160°C时,内部热关机电路关闭输出,当模具冷却到140°C时复位。根据负载和信号条件,热保护电路可以循环打开和关闭。这限制了放大器的损耗,但可能对负载产生不良影响。任何启动热保护电路的趋势都表明功耗过大或散热片不足。为了可靠、长期、连续运行,结温最高应限制在+125°C。要估计完整设计(包括散热器)的安全余量,请提高环境温度,直到触发热保护。使用最坏情况下的负载和信号条件。为了获得良好的长期可靠性,热保护应在高于应用的最大预期环境条件35°C以上触发。这将在最大预期环境条件下产生+125°C的结温。
OPA561的内部保护电路设计用于防止过载;它并不是为了取代适当的散热。连续运行OPA561进入热停堆会降低可靠性。可监控E/S引脚,以确定是否发生停机。正常工作期间,E/S触针上的电压通常高于(V−)+2V。停机期间,电压降至低于(V−)+0.8V。
功率损耗
功耗取决于电源、信号和负载条件。对于直流信号,功耗等于输出电流乘以通过导电输出晶体管的电压的乘积。交流信号的损耗更低。
散热片面积
热阻和功耗之间的关系可以表示为:式中:
TJ=结温(°C)
TA=环境温度(°C)
θJA=连接至环境热阻(°C/W)
PD=功耗(W)
为了适当确定所需的散热片面积,应计算所需的功耗,并应考虑功耗和热阻之间的关系,以尽量减少关机条件,并允许适当的长期运行(结温为+125°C)。一旦选择了散热片区域,应测试最坏情况下的负载条件,以确保适当的热保护。
对于板尺寸有限的应用,参考图5了解相对于散热器面积的近似热阻。增加散热片面积超过2英寸,热阻几乎没有改善。为了达到电气特性中规定的32°C/W,使用了9英寸的铜平面。根据环境温度和功率,从2W到20W的功率范围,HTP-HTP适合连续工作。在开关占空比较低的应用中,例如远程抄表,可以实现更高的功率水平。

放大器安装
什么是PowerPAD?
OPA561采用HTSSOP-20功率板封装,这是一种热增强的标准尺寸IC封装,旨在消除传统热封装中使用的笨重散热片和片塞。这个包可以很容易地安装使用标准的印刷电路板组装技术,并可以删除和更换使用标准的维修程序。
PowerPAD封装的设计使得引线框架模架垫(或热垫)暴露在IC底部,如图6所示。这在模具和封装外部之间提供了极低的热阻(JC)路径。IC底部的热垫必须直接焊接到PCB上,使用PCB作为散热片。此外,通过使用热通孔,热垫可以直接连接到一个接地板或设计成PCB的特殊散热片结构上。

建议始终将PowerPAD焊接到PCB,即使是低功耗的应用程序也是如此。它在引线框架模具和PCB之间提供必要的连接。电源板应连接到设备的最负电源。
PowerPAD组装过程
1. 准备带有顶部蚀刻图案的PCB,如图7所示。导线和热焊盘都应进行蚀刻。
2. 在热垫区域放置建议数量的孔(或热通孔)。这些孔的直径应为13密耳。它们保持很小,这样在回流焊期间,通过孔的焊料芯吸不是问题。HTSSOP-20 PowerPAD封装的建议孔数为8个,如图7所示。
3. 建议(但不要求)在封装下方和热垫区域外放置少量孔。这些孔在铜地和地平面之间提供额外的热通道,直径为25密耳。它们可能更大,因为它们不在需要焊接的区域,所以芯吸不是问题。如图7所示。

4. 将所有孔(包括热焊盘区域内和焊盘区域外的孔)连接到内部接地平面或其他内部铜平面上。
5.将这些孔连接到地平面时,不要使用典型的腹板或轮辐连接方法,见图8。网络连接有一个高热阻连接,有助于减缓焊接过程中的热传递。这使得具有平面连接的通孔的焊接更加容易。然而,在这种应用中,低热阻是最有效的传热要求。因此,PowerPAD组件下的孔应与内部接地平面连接,并在整个电镀通孔周围进行完整连接。

6.顶部的焊接面罩应使封装的端子和热焊盘区域暴露。热垫区域应露出13密耳的孔。热焊盘区域外较大的25密耳孔应覆盖焊接掩模。
7.在暴露的热垫区域和所有封装端子上涂抹焊膏。
8.有了这些准备步骤,PowerPAD IC就可以简单地放置到位,并像任何标准的表面贴装元件一样完成焊接回流焊操作。这将导致零件正确安装。
布局指南
OPA561是一种高速功率放大器,需要适当的布局才能获得最佳性能。图9显示了一个正确布局的示例。
电源线应尽可能短。这将保持低电感和最小的电阻损耗。建议电源线的最小导线厚度为18号。导线长度应小于8英寸。

适当的电源旁路和低ESR电容器是实现良好性能的关键。小型陶瓷(约100nF)和较大(47μF)非陶瓷旁路电容器的并联组合将在较宽的频率范围内提供低阻抗。旁路电容器应尽可能靠近OPA561的电源引脚。
传导高电流的PCB线路,如从输出到负载或从电源连接器到OPA561的电源引脚,应尽可能保持宽而短。这将保持低电感和电阻损耗到最小。
OPA561的落地图案上的八个孔是用于将OPA561的电源板连接到印刷电路板上的散热器区域的热通孔。另外四个更大的通孔进一步加强了散热片区域的热传导。所有高阻性电流的最小电阻损耗都是最小的。请注意,OPA561上的负极电源(−V)引脚通过电源板连接。这就为正电源(+V)提供了最大迹线宽度。
应用电路
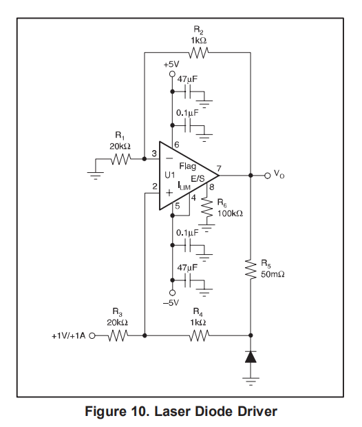
OPA561的高输出电流和低电源使其成为驱动激光二极管和热电制冷器的理想选择。图10显示了配置为激光二极管驱动器的OPA561。

可编程电源
图11显示了配置了MSP430、REF3030和DAC7513的OPA561,它是一种节省空间、低成本、可编程的电源解决方案。该解决方案具有低电压运行、小型封装(SOT23-8中的DAC7513,SOT23-3中的REF3030)和低成本(完整解决方案不到10美元)。
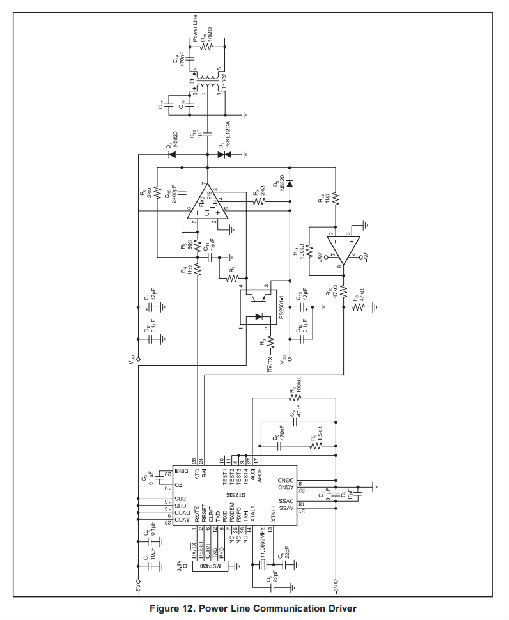
电力线通信调制解调器
OPA561非常适合驱动低速通信应用的交流电源线。它提供了一个易于实现,可靠的解决方案,优于分立功率晶体管电路。优点包括:
1、全集成解决方案
2、用于发送和接收切换的集成关闭电路
3、 热关机
4、可调限流
5、关闭标志
6、节能
7、小功率板组件

典型地,这样的系统由微控制器、调制解调器IC和电源线接口电路组成。半双工电力线通信系统见图12。
它使用同步FSK调制解调器,能够传输600和1200波特的数据速率,并且支持60kHz到80kHz范围内的两个不同的FSK信道。用MSP430等微控制器控制调制解调器芯片。
OPA561模拟接口电路驱动交流电源线上的FSK调制解调器信号。它过滤来自ST7536的发送信号(ATO),以抑制发射信号的二次谐波失真。它还放大ATO信号,并提供适当驱动线路所需的非常低的输出阻抗。在70kHz时,典型电源线的阻抗范围为1Ω到100Ω。OPA561是此类负载的理想选择。变压器提供隔离和附加滤波。CPR从变压器中流过的50/60Hz电流。必须仔细选择该电容器,以获得适当的额定电压和安全特性。
接收输入信号被放大(G=100)并应用于调制解调器IC。OPA561在接收模式下被禁用,以避免加载线路。

安芯科创是一家国内芯片代理和国外品牌分销的综合服务商,公司提供芯片ic选型、蓝牙WIFI模组、进口芯片替换国产降成本等解决方案,可承接项目开发,以及元器件一站式采购服务,类型有运放芯片、电源芯片、MO芯片、蓝牙芯片、MCU芯片、二极管、三极管、电阻、电容、连接器、电感、继电器、晶振、蓝牙模组、WI模组及各类模组等电子元器件销售。(关于元器件价格请咨询在线客服黄经理:15382911663)
代理分销品牌有:ADI_亚德诺半导体/ALTBRA_阿尔特拉/BARROT_百瑞互联/BORN_伯恩半导体/BROADCHIP_广芯电子/COREBAI_芯佰微/DK_东科半导体/HDSC_华大半导体/holychip_芯圣/HUATECH_华泰/INFINEON_英飞凌/INTEL_英特尔/ISSI/LATTICE_莱迪思/maplesemi_美浦森/MICROCHIP_微芯/MS_瑞盟/NATION_国民技术/NEXPERIA_安世半导体/NXP_恩智浦/Panasonic_松下电器/RENESAS_瑞莎/SAMSUNG_三星/ST_意法半导体/TD_TECHCODE美国泰德半导体/TI_德州仪器/VISHAY_威世/XILINX_赛灵思/芯唐微电子等等
免责声明:部分图文来源网络,文章内容仅供参考,不构成投资建议,若内容有误或涉及侵权可联系删除。
Copyright © 2002-2023 深圳市安芯科创科技有限公司 版权所有 备案号:粤ICP备2023092210号-1