一般说明
LP4950C和LP4951C是具有非常低静态电流(75μA典型值)和低压差电压(典型。轻载时为40毫伏,在100毫安)。它们是电池供电的理想选择系统。此外,静态电流LP4950C/LP4951C在掉电时只会略微增加,从而延长电池寿命。在流行的3针到92封装中的LP4950C是pin与旧的5V调节器兼容。8线LP4951C是提供塑料表面贴装包装,并提供附加系统功能。一个这样的特性是错误标志输出,警告低输出电压,通常是由于输入端的电池掉落造成的。它可用于上电复位。第二个特点是逻辑兼容关闭输入,使调节器打开和关闭。此外,零件也可以用销钉捆扎对于5V输出或通过编程从1.24V到29V外部电阻器对。精心设计的LP4950C/LP4951C将所有对错误预算的贡献。这包括一个严格的首字母公差(典型值为0.5%),负载和线路调节非常好(典型值为0.05%)和极低的输出电压温度系数,使该部件用作低功率电压参考。
特征
高精度5V保证100mA输出
极低静态电流
低压差电压
极紧负载和线路调节
极低温度系数
用作调节器或参考
仅需1μF即可稳定
电流和热限制
仅限LP4951C版本
错误标志警告输出丢失
逻辑控制电子关机
输出可编程1.24至29V
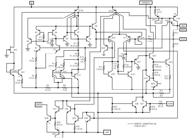
方框图和典型
应用

绝对最大额定值(注1)
输入电源电压−0.3至+30V
停机输入电压,误差比较器输出
电压(注9)−0.3至+30V
反馈输入电压−1.5至+30V(注9)(注10)
内部功耗有限
结温(TJ)+150˚C
环境储存温度−65˚至+150˚C
焊接停留时间、温度
波浪
红外线的气相
4秒,260摄氏度
10秒,240摄氏度
75秒,219摄氏度
ESD待定
工作额定值(注1)
最大输入电源电压30V
结温范围(注8)
LP4950C,LP4951C−40˚C至125˚C
电气特性(注2)

电气特性

注1:绝对最大额定值是指超过该限值,设备可能会损坏。操作额定值是指设备运行的条件是有保证的。运行额定值并不意味着有保证的性能限制。有关保证性能限制和相关测试条件,请参阅电气特性表。
注2:保证的车辆识别号(VIN)保证值为1,除非出现在1号黑体上,否则应适用于1号黑体表示的所有限制值工作温度范围。正常类型中出现的限值适用于TA=TJ=25˚C。8针版本的附加条件是与VTAP相关的反馈,输出连接到感应(VOUT=5V),并且VSHUTDOWN≤0.8V。
注3:保证和100%生产测试。
注4:保证但不是100%生产测试。这些限值不用于计算出站AQL水平。
注5:在100毫伏的输出电压差下测得的差分电压为1毫伏。在编程输出电压非常低的情况下,必须考虑最小输入电源电压2V(超过温度2.3V)。
注6:比较器阈值以低于在VIN处测量的标称参考电压的反馈端的电压差表示=6V.用输出电压变化表示这些阈值,乘以误差放大器增益=VOUT/VREF=(R1+R2)/R2输出电压为5V,当输出电压下降95 mV x 5V/1.235V=384时,错误输出保证变低毫伏阈值当VOUT变化时,作为VOUT的百分比保持不变,在通常低于标称值5%时出现脱落警告,保证为7.5%。
注7:VREF≤VOUT≤(VIN−1V),2.3V≤VIN≤30V,100μA≤IL≤100mA,TJ≤TJMAX。
注8:与环境热阻的连接如下:to-92封装为180˚C/W和160˚C/W,带有0.40英寸和0.25英寸引线的to-92封装分别为电路板(PCB),模塑SOP(M)为160˚C/W。上述M封装的热阻适用于焊接封装直接连接到PCB。
电气特性(续)
注9:可能超过输入电源电压。
注10:当在双电源系统中使用时,当输出端看到负载返回到负电源时,输出电压应为二极管箝位接地。
注11:VSHUTDOWN≥2V,VIN≤30V,VOUT=0,反馈引脚连接至VTAP。
注12:输出或参考电压温度系数定义为最坏情况下的电压变化除以总温度范围。
注13:热调节是指在施加功率耗散变化后,输出电压在T时刻的变化,不包括负载或线路调节影响。技术规格适用于VIN=30V(1.25W脉冲)下50 mA负载脉冲,T=10ms。
注14:在恒定结温下,使用低占空比的脉冲测试测量调节。由于热效应而引起的输出电压变化是包含在热调节规范中。
注15:LP4951C的线路调节在150°C下测试,IL=1 mA。对于IL=100μA和TJ=125˚C,设计保证线路调节为0.2%。线路调节与温度和负载电流的典型性能特征。
典型性能特征




程序提示
外部电容器
输出之间需要1.0μF(或更大)电容器以及在5V或更高输出电压下的稳定性接地。在较低的输出电压,需要更多的电容。没有这个电容器的部分会振荡。大多数类型的钽或铝电解在这里工作得很好,甚至薄膜类型也可以但由于成本原因不推荐使用。许多明矾电解质的电解质在−30˚C,因此建议使用固体钽低于−25˚C。电容器的重要参数为ESR约为5Ω或更小,共振频率高于500千赫。这个电容器的值可以增加没有限制。输出电流越小,输出电容越小稳定性要求。电容器可以减少到电流低于10 mA时为0.33μF,电流为0.1μF低于1毫安。在电压低于5V时使用8针版本以较低的增益运行误差放大器,以便获得更多的输出需要电容。在最坏的情况下1.23V输出时的100 mA负载(输出对反馈短路)a应使用3.3μF(或更高)电容器。与许多其他监管机构不同,LP4950C将继续存在稳定且无负载调节内部分压器。这在CMOS中尤其重要RAM保持活动应用程序。当设置带有外部电阻器的LP4951C版本的输出电压时,建议最小负载为1μa。应从LP4950C放置0.1μF电容器/LP4951C输入接地,如果超过10英寸输入端和交流滤波电容器之间的导线或电池作为输入。LP4951C反馈端子(引脚7)的杂散电容会导致不稳定。当使用高值外部电阻设置输出电压。在输出和反馈之间增加一个100pF电容器并且将输出电容器增加到至少3.3μF将固定这个问题。
误差检测比较器输出
当LP4951C输出超出调节范围约5%。这个数字是比较器的内置偏移量大约60毫伏除以1.235参考电压。(参考到数据表前面的方块图上)这次旅行无论4951C的编程输出电压如何,电平仍保持“低于正常值5%”。例如对于5V输出,错误标志跳闸电平通常为4.75V或11.4V对于12V输出。可能会出现超出规定的情况低输入电压、电流限制或热限制。下面的图1给出了描述错误的时序图信号和稳压输出电压为LP4951C输入上下倾斜。错误信号变成有效(低)约1.3V输入。它在大约5V输入时变高(VOUT=4.75V时的输入电压)。自从
LP4951C的跌落电压取决于负载(见中的曲线典型性能特性),输入电压跳闸点(约5V)将随负载电流而变化。输出电压触发点(约4.75V)不随负载变化。误差比较器具有开路集电极输出需要一个外部上拉电阻器。这个电阻器可能是根据系统要求返回到输出或其他电源电压。在确定这个值时电阻器,请注意,当输出额定为吸收400μA时在电池电量不足的情况下,吸收电流会增加电池的耗电量。建议值范围为100k至1MΩ。电阻是如果未使用此输出,则不需要。

当VIN≤1.3V时,错误标志引脚变为高阻抗,并且错误标志电压上升到其上拉电压。使用VOUT作为上拉电压(见图2),而不是外部5V电源,将保持在这种情况下,错误标志电压低于1.2V(典型值)。用户可能希望使用等值电阻器(10 kΩ)除以错误标志电压建议),以确保在任何故障情况下都有低电平逻辑信号,在正常运行期间仍然允许有效的高逻辑电平。
输出电压编程(LP4951C)
LP4951C可使用其内部引脚捆扎5V通过将针脚1(输出)与针脚2(感应)连接来实现分压器将针脚固定在一起,并将针脚7(反馈)和针脚6系紧(VTAP)销在一起。或者,它可以被编程为在1.235V参考电压和30V电压之间的任何输出电压最大额定值。如图2所示,一对外部的需要电阻器。输出电压的完整方程为
式中,VREF为标称1.235参考电压,IFB为反馈引脚偏置电流,名义上为−20毫安。最小建议负载电流为1μA时,会产生一个上限如果调节器的值R2.2Ω必须工作空载(CMOS待机时经常出现的一种情况)。IFB将在VOUT中产生2%的典型误差,可以消除室温下通过微调R1。为了更准确,选择R2=100k,将该误差减小至0.17%,同时将电阻器程序电流增加至12μALP4951C在引脚2开路的情况下,通常在空载时消耗60μA,这是一个很小的代价。

降低输出噪声
在参考应用中,减少输出端存在交流噪声。一种方法是减少通过增加输出的大小来调节带宽电容器。这是唯一可以在3铅LP4950C,但相对效率较低,因为从1μF到220μF的电容器只会降低对于5V输出的100kHz带宽,430μV至160μV rms。通过旁路电容器可以将噪声降低四倍R1,因为它将高频增益从4降低到单位。

或约0.01μF。进行此操作时,输出电容器必须增加到3.3μF以保持稳定性。这些变化将输出噪声从430μV降低到100μV rms5V输出时的100kHz带宽。带旁路电容器此外,噪声不再与输出电压成比例,因此在更高的输出电压下,改进更为显著。

安芯科创是一家国内芯片代理和国外品牌分销的综合服务商,公司提供芯片ic选型、蓝牙WIFI模组、进口芯片替换国产降成本等解决方案,可承接项目开发,以及元器件一站式采购服务,类型有运放芯片、电源芯片、MO芯片、蓝牙芯片、MCU芯片、二极管、三极管、电阻、电容、连接器、电感、继电器、晶振、蓝牙模组、WI模组及各类模组等电子元器件销售。(关于元器件价格请咨询在线客服黄经理:15382911663)
代理分销品牌有:ADI_亚德诺半导体/ALTBRA_阿尔特拉/BARROT_百瑞互联/BORN_伯恩半导体/BROADCHIP_广芯电子/COREBAI_芯佰微/DK_东科半导体/HDSC_华大半导体/holychip_芯圣/HUATECH_华泰/INFINEON_英飞凌/INTEL_英特尔/ISSI/LATTICE_莱迪思/maplesemi_美浦森/MICROCHIP_微芯/MS_瑞盟/NATION_国民技术/NEXPERIA_安世半导体/NXP_恩智浦/Panasonic_松下电器/RENESAS_瑞莎/SAMSUNG_三星/ST_意法半导体/TD_TECHCODE美国泰德半导体/TI_德州仪器/VISHAY_威世/XILINX_赛灵思/芯唐微电子等等
免责声明:部分图文来源网络,文章内容仅供参考,不构成投资建议,若内容有误或涉及侵权可联系删除。
Copyright © 2002-2023 深圳市安芯科创科技有限公司 版权所有 备案号:粤ICP备2023092210号-1